проблемы с заправкой
проблемы с заправкой
Здравствуйте, подскажите, пожалуйста: когда заправляю машину, пистолет постоянно отстреливает, независимо от количества топлива в баке. обе трубка снимал, все нормально. (трубки, я так понял и есть "клапан") в бак можно залить по максимуму 60 из 60 литров. что делать?
Re: проблемы с заправкой
Была такая проблема на мазде ,решилось заменой Адсорбера.до этого так же искал в горловине косяк .адсорбер -штуковина для фильтрации паров в баке,перед выпуском их в атмосферу.соответственно когда он забит,пары прут через открытую горловину и пистолет щелкает ))
И пускай фонари, светят ярче далеких звезд,
Фонари всё погаснут, а звезды будут светить.
Фонари всё погаснут, а звезды будут светить.
Re: проблемы с заправкой
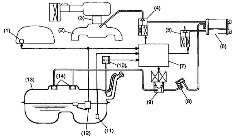
1 — Измеритель расхода топлива
2 — Впускной трубопровод
3 — Корпус дросселя
4 — Электромагнитный клапан продувки адсорбера
5 — Электромагнитный клапан управления вентиляцией
6 — Угольный адсорбер
7 — ECM
8 — Перекидной клапан
9 — Электромагнитный клапан контроля давления
10 — Датчик давления в топливном баке
11 — Датчик температуры топлива
12 — Датчик уровня топлива
13 — Топливный бак
14 — Запорный клапан
2 — Впускной трубопровод
3 — Корпус дросселя
4 — Электромагнитный клапан продувки адсорбера
5 — Электромагнитный клапан управления вентиляцией
6 — Угольный адсорбер
7 — ECM
8 — Перекидной клапан
9 — Электромагнитный клапан контроля давления
10 — Датчик давления в топливном баке
11 — Датчик температуры топлива
12 — Датчик уровня топлива
13 — Топливный бак
14 — Запорный клапан
И пускай фонари, светят ярче далеких звезд,
Фонари всё погаснут, а звезды будут светить.
Фонари всё погаснут, а звезды будут светить.
Re: проблемы с заправкой
Угольный адсорбер заполнен активированным углем и служит для временной аккумуляции топливных испарений и продувается по сигналу ECM при открывании специального электромагнитного клапана (см. ниже). Из адсорбера топливные испарения поступают в во впускной трубопровод и сжигаются в процессе нормального функционирования двигателя.
Снятие и установка
1. Поддомкратьте автомобиль и установите его на подпорки.
2. Отпустите фиксатор и отсоедините от сборки угольного адсорбера испарительные линии.
3. Отдайте крепежные гайки и снимите адсорбер с кузовного элемента
Установка производится в обратном порядке. Проследите, чтобы крепеж был затянут с требуемым усилием (23 ± 7 Нм).
Снятие и установка
1. Поддомкратьте автомобиль и установите его на подпорки.
2. Отпустите фиксатор и отсоедините от сборки угольного адсорбера испарительные линии.
3. Отдайте крепежные гайки и снимите адсорбер с кузовного элемента
Установка производится в обратном порядке. Проследите, чтобы крепеж был затянут с требуемым усилием (23 ± 7 Нм).
И пускай фонари, светят ярче далеких звезд,
Фонари всё погаснут, а звезды будут светить.
Фонари всё погаснут, а звезды будут светить.
Re: проблемы с заправкой
так же там есть несколько клапанов отвечающих за улавливание топливных испарений.возможно проблема в одном из них.
http://subaru-forester.5go.ru/html/8_5.htm
http://subaru-forester.5go.ru/html/8_5.htm
И пускай фонари, светят ярче далеких звезд,
Фонари всё погаснут, а звезды будут светить.
Фонари всё погаснут, а звезды будут светить.
- Piligrim
- Администратор
- Октябрь 2005 / 9126
- Авто: UAZ Patriot 2021MY, ранее Forester 2.0 STurbo 2001MY, ещё ранее Forester 2.0 1998MY
- Откуда: Питер
Re: проблемы с заправкой
Алекс84, высоконаучные и практические изыскания и дела на нашем форуме http://subaru.spb.ru/viewtopic.php?t=4
и ходить далеко не надо
и ходить далеко не надо
Стабильного наддува тебе Субарист!
...нет ничего нового: все новое — это хорошо забытое старое!
...Пессимист - это хорошо информированный оптимист, а оптимист - хорошо инструктированный пессимист.
...не работаю в Созвездии с 31/12/2018, ушёл на пенсию.
...нет ничего нового: все новое — это хорошо забытое старое!
...Пессимист - это хорошо информированный оптимист, а оптимист - хорошо инструктированный пессимист.
...не работаю в Созвездии с 31/12/2018, ушёл на пенсию.
Кто сейчас на конференции
Сейчас этот форум просматривают: нет зарегистрированных пользователей и 7 гостей
